注册监理工程师考试《质量控制》第七章重点解析(5)
第四节 抽样检验方案$lesson$
一、抽样检验方案类型
(一)抽样检验方案的分类
(二)常用的抽样检验方案
1.标准型抽样检验方案
(1)计数值标准型一次抽样检验方案
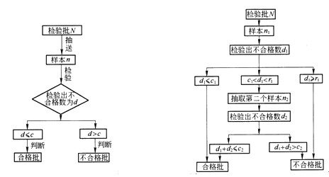
计数值标准型一次抽样检验方案是规定在一定样本容量n时的最高允许的批合格判定数c,记作(n,c),并在一次抽检后给出判断检验批是否合格的结论。c也可用Ac表示。c值一般为可接受的不合格品数,也可以是不合格品率,或者是可接受的每百单位缺陷数。若实际抽检时,检出不合格品数为d,则当:
d≤c时,判定为合格批,接受该检验批;
d>c时,判定为不合格批,拒绝该检验批。

图7-16 标准型一次抽样检验程序图 图7-17 标准型二次抽样检验程序图
(2)计数值标准型二次抽样检验方案
计数值标准型二次抽样检验方案时规定两组参数,即第一次抽检的样本容量n1时的合格判定数c1(只要不合格品数小于等于c1就可判定检验批为合格)和不合格判定数r1(只要不合格品数大于等于r1就可判定检验批为不合格)(c1 第一次抽检n1后,检出不合格品数为d1,则当: dl≤cl时,接受该检验批; dl≥r1时,拒绝该检验批; c1 第二次抽检n2后,检出不合格品是为d2,则当: d1+d2≤c2时,接受该检验批;d1+d2>c2时,拒绝该检验批。 (3)多次抽样检验方案(略) 二、抽样检验方案参数的确定 第一类错误是当p=p0时,以高概率L(p)=1-α接受检验批,以α为拒收概率将合格批判为不合格。由于对合格品的错判将给生产者带来损失,所以关于合格质量水平p0的概率α,又称供应方风险、生产方风险等。 第二类错误是当p=p1时,以高概率(1-β)拒绝检验批,以β为接受概率将不合格批判为合格。这种错误是将不合格品漏判从而给消费者带来损失,所以关于极限不合格质量水平p1的概率β,又称使用方风险、消费者风险等。 (一)确定α与β 如前所述,α是生产者所要承担的风险,β是使用者所要承担的风险;生产者特别要防止质量合格的产品错被拒收;反之,使用者则力求避免或减少接收质量不合格的产品,双方都希望尽量减小自己的损失。要绝对避免这两种错判是不可能的,片面强调某一方的利益也是不对的。一个合理有效的抽样检验方案应该是将两类风险都控制在一个适当小的范围内,尽量减少所带来的损失。 为了保护消费者和生产者的利益,一般都有一定的规定和标准,也可以双方协商确定。《建筑工程质量验收统一标准》中的规定是:在抽样检验中,两类风险一般控制范围是α=1%~5%;β=5%~10%.对于主控项目,其α、β均不宜超过5%;对于一般项目,α不宜超过5%,β不宜超过10%. 查看更多内容>> 监理工程师考试频道 监理工程师考试论坛 监理工程师课程免费试听 ?2012年注册监理工程师考试网上辅导招生简章推出
?网校2010年监理工程师考试网上辅导通过率高达90.80%
最新资讯
- 2026监理工程师备考全攻略:从入门到精通,一次通关的核心秘籍与免费资料放送2026-04-02
- 2026监理工程师备考顺序终极指南:从零基础到一次通关的黄金三步法2026-04-02
- 速抢!监理工程师2026新教材包邮免费领,附全套备考资料2026-04-01
- 速领!2026监理工程师新教材免费送,全套备考资料助力一次通关2026-04-01
- 免费下载!2026监理工程师《理论与法规》高频考点全解析:核心法规与真题精粹2026-03-23
- 2026年度监理工程师理论与法规复习笔记2025-10-17
- 2026年监理工程师《合同管理》重要知识点总结2025-10-17
- 高效备考!2026年监理考点精讲试听课正式上线,专治“零基础没方向”“老考生卡瓶颈”!2025-09-17
- 免费下载!监理工程师考试各科目易错知识点2025-09-17
- 2026年监理备考:历年真题+新生备考大礼包,均可领取!2025-09-17