2012年环评师《案例分析》考试试题及答案交流
环球网校(www.edu24ol.com)消息,2012年环境影响评价工程师考试将于5月26日、27日举行,环球网校衷心的祝愿考生顺利通过2012年环境影响评价工程师考试。同时,网校将紧密关注此次考试,并及时整理更新发布2012年环境影响评价工程师《环境影响评价案例分析》考试试题,也欢迎考生网友考后积极参与2012年环境影响评价工程师考试试题及答案交流!
环球网校重奖征集2012年环境影响评价工程师试题,欢迎考生考后将试题反馈给网校,网校将在适当时候就2012年环境影响评价工程师考试试题作出点评!征集邮箱:edu24ol@163.com
第一题
某汽车制造集团公司拟在A市工业园区内新建年产10万辆乘用车整车制造项目。建设内容包括冲压、焊接、涂装、总装、发动机(含机加工、装配)五大生产车间和公用工程及辅助设施,项目建设期为两年。
涂装车间前处理生产线生产工艺为:工件→脱脂槽→水洗槽1→磷化槽→水洗槽2→水洗槽3。脱脂剂主要成分为碳酸钠:磷化剂为锌镍系磷化剂。脱脂槽配置油水分离装置,磷化槽有沉渣产生。各槽定期清洗或更换槽液。
面漆生产线生产工艺为:喷漆→晾干→烘干。面漆为溶剂漆,烘干以天然气做燃料。晾干工序的晾干室工艺废气产生量为20000m3/d初始有机物浓度200mg/m3。
根据生产废水特性,涂装车间设废水预处理站。各车间生产废水和厂区生活污水一并送全场综合废水处理站处理。处理后的废水再经工业园区污水处理厂处理达标后排入甲河。
拟建厂址位于A市工业园区西北部,占地面积64hm2。该地区年平均风速1.85m/s,主动风向为西北风。厂址西北方向距离商住区约5Km。
工业园区按规划进行基础设施建设,市政污水管网已建成,污水处理厂正在建设中,一年后投入运行。
该项目大气评价等级为二级。
问题:
1、给出拟建工程环境空气现状检测方案的主要内容。
2、指出前处理生产线的废水污染源和废水主要污染因子。
3、计算面漆生产线晾干室活性炭再生废气焚烧有机物排放量和晾干室有机物去除率。
4、判断工业废水是否可送工业园区污水处理厂进行处理,应从哪些方面分析?
同时,环球网校环境影响评价工程师考试论坛将为您提供试题及答案互动交流平台,供您与各位好友一起交流2012年环境影响评价工程师考试!环球网校再次预祝大家顺利通过环境影响评价工程师考试试题!
查分方式:2012年环境影响评价工程师考试成绩将会在考后两个月后公布(7月中旬至8月),请大家随时关注环球网校环境影响评价工程师考试频道!
2012年环境影响评价工程师考试成绩查询时间短信提醒:www.edu24ol.com/message/index.asp?id=1054
及时获取2012年环境影响评价工程师考试试题答案、环境影响评价工程师试题解析等信息,请关注环球网校环境影响评价工程师考试频道!
最后,环球网校衷心的祝愿考生朋友顺利通过环境影响评价工程师考试,实现自己的梦想!
热点专题:2012年环境影响评价工程师考试真题分享、答案讨论、考友交流!
环球网校(www.edu24ol.com)消息,2012年环境影响评价工程师考试将于5月26日、27日举行,环球网校衷心的祝愿考生顺利通过2012年环境影响评价工程师考试。同时,网校将紧密关注此次考试,并及时整理更新发布2012年环境影响评价工程师《环境影响评价案例分析》考试试题,也欢迎考生网友考后积极参与2012年环境影响评价工程师考试试题及答案交流!
环球网校重奖征集2012年环境影响评价工程师试题,欢迎考生考后将试题反馈给网校,网校将在适当时候就2012年环境影响评价工程师考试试题作出点评!征集邮箱:edu24ol@163.com
第二题
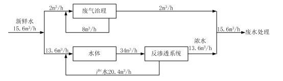
某公司拟在工业园区建设电解铜箔的项目。设计生产能力为8.0×103t/a。电解铜箔生产原料为高纯铜,生产工序包括硫酸溶铜 、电解生箔、表面处理、裁剪收卷。其中表面处理工序工艺流程见图2-1.表面处理工序粗化固化工段水平衡见图2-2。工业园区建筑物高10m-20m。

图2-1表面处理工序工艺流程图

图2-2粗化固化工段水平衡图
粗化固化工段废气经碱液喷淋洗涤后通过位于车间顶部的排气筒排放,排气筒距地面高15m。
拟将表面处理工序产生的反渗透浓水和粗化固化工段废气治理废水,以及离子交换树脂再生产生的废水混合后处理。定期更换的粗化固化槽液、灰化槽液和钝化槽液委外处理。
问题:
1、指出本项目各种废水混合处理存在的问题,提出调整建议。
2、计算表面处理工序粗化固化工段水的重复利用率。
3、评价粗化固化工地废气排放,应调查哪些信息。
4、指出表面处理工序会产生哪些危险废物。
同时,环球网校环境影响评价工程师考试论坛将为您提供试题及答案互动交流平台,供您与各位好友一起交流2012年环境影响评价工程师考试!环球网校再次预祝大家顺利通过环境影响评价工程师考试试题!
查分方式:2012年环境影响评价工程师考试成绩将会在考后两个月后公布(7月中旬至8月),请大家随时关注环球网校环境影响评价工程师考试频道!
2012年环境影响评价工程师考试成绩查询时间短信提醒:www.edu24ol.com/message/index.asp?id=1054
及时获取2012年环境影响评价工程师考试试题答案、环境影响评价工程师试题解析等信息,请关注环球网校环境影响评价工程师考试频道!
最后,环球网校衷心的祝愿考生朋友顺利通过环境影响评价工程师考试,实现自己的梦想!
热点专题:2012年环境影响评价工程师考试真题分享、答案讨论、考友交流!
环球网校(www.edu24ol.com)消息,2012年环境影响评价工程师考试将于5月26日、27日举行,环球网校衷心的祝愿考生顺利通过2012年环境影响评价工程师考试。同时,网校将紧密关注此次考试,并及时整理更新发布2012年环境影响评价工程师《环境影响评价案例分析》考试试题,也欢迎考生网友考后积极参与2012年环境影响评价工程师考试试题及答案交流!
环球网校重奖征集2012年环境影响评价工程师试题,欢迎考生考后将试题反馈给网校,网校将在适当时候就2012年环境影响评价工程师考试试题作出点评!征集邮箱:edu24ol@163.com
第三题
某铅酸蓄电池企业拟对现有两条生产能力均为25万千伏安时/年的生产线(生产工艺流程见图3-1)实施改扩建工程。
现有工程生产工艺废水经混凝沉淀处理达标后排入城市污水处理厂,地面冲洗水、职工浴室和洗衣房排水等直接排入城市污水处理厂。采用“旋风+水喷淋”或布袋除尘处理含铅废气,采用碱液喷淋洗涤处理硫酸雾。制板栅工段的铅污染物排放浓度监测结果见表3-1.
表3-1现有工程生产线制板栅工段含铅废气监测结果
|
工段 |
风量(m3/h) |
初始浓度(mg/m3) |
排放浓度(mg/m3) |
排气筒 |
|
制板栅 |
4.0×104 |
4.26 |
0.34 |
h=15m |
改扩建方案为:保留一条生产线。拆除另一条生产线中的熔铅、制粉、制铅膏、制板栅、涂板、化成、切片等前端工序。将其配组总装工序生产能力扩大为50万千伏安时/年。

图3-1生产工艺流程图
注:《大气污染物综合排放标准》(GB16297-1996)铅排放浓度限值0.7mg/m3。排气筒高度15m时排放速率限值0.004kg/h,《工业炉窑大气污染物排放标准》(GB9078-1996)铅排放浓度限值0.10mg/m3。
问题:
1、分析现有工程存在的主要环境保护问题。
2、说明工程分析中应关注的重点。
3、指出生产工艺流程图中应关注的重点。
4、通过计算,评价保留的生产线制板栅工程铅污染物排放达标情况,确定技改后制板栅工段铅尘的最小去除率。
同时,环球网校环境影响评价工程师考试论坛将为您提供试题及答案互动交流平台,供您与各位好友一起交流2012年环境影响评价工程师考试!环球网校再次预祝大家顺利通过环境影响评价工程师考试试题!
查分方式:2012年环境影响评价工程师考试成绩将会在考后两个月后公布(7月中旬至8月),请大家随时关注环球网校环境影响评价工程师考试频道!
2012年环境影响评价工程师考试成绩查询时间短信提醒:www.edu24ol.com/message/index.asp?id=1054
及时获取2012年环境影响评价工程师考试试题答案、环境影响评价工程师试题解析等信息,请关注环球网校环境影响评价工程师考试频道!
最后,环球网校衷心的祝愿考生朋友顺利通过环境影响评价工程师考试,实现自己的梦想!
热点专题:2012年环境影响评价工程师考试真题分享、答案讨论、考友交流!
环球网校(www.edu24ol.com)消息,2012年环境影响评价工程师考试将于5月26日、27日举行,环球网校衷心的祝愿考生顺利通过2012年环境影响评价工程师考试。同时,网校将紧密关注此次考试,并及时整理更新发布2012年环境影响评价工程师《环境影响评价案例分析》考试试题,也欢迎考生网友考后积极参与2012年环境影响评价工程师考试试题及答案交流!
环球网校重奖征集2012年环境影响评价工程师试题,欢迎考生考后将试题反馈给网校,网校将在适当时候就2012年环境影响评价工程师考试试题作出点评!征集邮箱:edu24ol@163.com
第四题
某拟建铜矿主要矿物成分为黄铁矿、黄铜矿。该矿山所在区域为低山丘陵,年平均降雨量1800mm,且年内分配不均。矿山所在区域赋存地下水分为第四系松散孔隙水和基岩裂隙水两大类,前者赋存于沟谷两侧的残坡积层和冲洪积层中,地下水水量贫乏,与露天采场矿坑涌水关系不大;后者主要赋存与矿区初露最广的千枚岩地层中,与露天采场矿坑涌水关系密切。
拟定的矿山开发方案如下:
1、采用露天开采方式,开采规模5000t/d。
2、露天采场采坑最终占地面积为50.3hm2,坑底标高-192m。采坑废石和矿石均采用汽车运输方式分别送往废石场和选矿厂。采坑废水通过管道送往废石场废水调节库。
3、选矿厂设粗碎站、破碎车间、磨浮车间、脱水车间和尾矿输送系统等设施。矿石经破碎、球磨和浮选加工后得铜精矿、硫精矿产品,产生的尾矿以尾矿浆(固体浓度25%)的形式,通过沿地表铺设的压力管道输送至3km外的尾矿库,尾矿浆输送环节可能发生管道破裂尾矿浆泄漏事故。
4、废石场位于露天采场北侧的沟谷,占地面积125.9hm2,总库容1400×104m3,设拦挡坝、废水调节库(位于拦挡坝下游)和废水处理站等设施。废水处理达标后排入附近地表水体。
5、尾矿库位于露天采场西北面1.6km处的沟谷占地面积99hm2,总库容3131×104m3。尾矿浆在尾矿库澄清,尾矿库溢流清水优先经回水泵站回用于选矿厂,剩余部分经处理达标后外派。
问题:
1、指出影响采坑废水产生量的主要因素,并提出减少产生量的具体措施。
2、给出废石场废水的主要污染物和可行的废水处理方案。
3、针对尾矿库输送环节可能的泄漏事故,提出相应的防范措施。
4、给出废石场(含废水调节库)地下水污染监控监测点布设要求。
同时,环球网校环境影响评价工程师考试论坛将为您提供试题及答案互动交流平台,供您与各位好友一起交流2012年环境影响评价工程师考试!环球网校再次预祝大家顺利通过环境影响评价工程师考试试题!
查分方式:2012年环境影响评价工程师考试成绩将会在考后两个月后公布(7月中旬至8月),请大家随时关注环球网校环境影响评价工程师考试频道!
2012年环境影响评价工程师考试成绩查询时间短信提醒:www.edu24ol.com/message/index.asp?id=1054
及时获取2012年环境影响评价工程师考试试题答案、环境影响评价工程师试题解析等信息,请关注环球网校环境影响评价工程师考试频道!
最后,环球网校衷心的祝愿考生朋友顺利通过环境影响评价工程师考试,实现自己的梦想!
热点专题:2012年环境影响评价工程师考试真题分享、答案讨论、考友交流!
环球网校(www.edu24ol.com)消息,2012年环境影响评价工程师考试将于5月26日、27日举行,环球网校衷心的祝愿考生顺利通过2012年环境影响评价工程师考试。同时,网校将紧密关注此次考试,并及时整理更新发布2012年环境影响评价工程师《环境影响评价案例分析》考试试题,也欢迎考生网友考后积极参与2012年环境影响评价工程师考试试题及答案交流!
环球网校重奖征集2012年环境影响评价工程师试题,欢迎考生考后将试题反馈给网校,网校将在适当时候就2012年环境影响评价工程师考试试题作出点评!征集邮箱:edu24ol@163.com
第五题
某地拟对现有一条三级公路进行改扩建。现有公路全长82.0km。所在地区为丘陵山区,森林覆盖率约40%,沿线分布有旱地、人工林、灌木林、草地和其他用地。公路沿线两侧200m范围内有A镇、10个村庄和2所小学(B小学和C小学)。A镇现有房屋结构为平房,沿公路分布在公路两侧300m长度的范围内。房屋距公路红线10.0m-20.0m不等;B小学位于公路一侧,有两排4栋与公路平行的平房教室,临路第一排教室与公路之间无阻挡物,距公路红线45.0m,受现有公路交通噪声影响。公路沿途有1座中型桥和5座小型桥,中型桥跨越X河,桥址下游1.0km处有鱼类自然保护区。
改扩建工程拟将现有公路改扩建为一级公路。基本沿现有公路单侧或双侧拓宽,局部改移路段累计长约8.2km。改扩建后公路全场78.0km。路基平均高度0.5m。其中,考虑到城镇化发展的需要,改扩建公路不再穿行A镇,改从A镇外侧绕行。在途径B小学路段,为不占用基本农田,公路向小学一侧拓宽,路基平均高度0.3m;拟在跨X河中型桥原址上游800m处新建一座跨越X河的中型桥,替代现有跨河桥。
问题:
1、给出B小学声环境现状检测要点。
2、为评价扩建工程对A镇声环境的影响,需要调查哪些基本内容?
3、为了解公路沿线植物群落的类型和物种构成,哪些植被需要进行样方调查?
4、跨越X河的新的中型桥梁设计应采取哪些环保工程措施。
同时,环球网校环境影响评价工程师考试论坛将为您提供试题及答案互动交流平台,供您与各位好友一起交流2012年环境影响评价工程师考试!环球网校再次预祝大家顺利通过环境影响评价工程师考试试题!
查分方式:2012年环境影响评价工程师考试成绩将会在考后两个月后公布(7月中旬至8月),请大家随时关注环球网校环境影响评价工程师考试频道!
2012年环境影响评价工程师考试成绩查询时间短信提醒:www.edu24ol.com/message/index.asp?id=1054
及时获取2012年环境影响评价工程师考试试题答案、环境影响评价工程师试题解析等信息,请关注环球网校环境影响评价工程师考试频道!
最后,环球网校衷心的祝愿考生朋友顺利通过环境影响评价工程师考试,实现自己的梦想!
热点专题:2012年环境影响评价工程师考试真题分享、答案讨论、考友交流!
环球网校(www.edu24ol.com)消息,2012年环境影响评价工程师考试将于5月26日、27日举行,环球网校衷心的祝愿考生顺利通过2012年环境影响评价工程师考试。同时,网校将紧密关注此次考试,并及时整理更新发布2012年环境影响评价工程师《环境影响评价案例分析》考试试题,也欢迎考生网友考后积极参与2012年环境影响评价工程师考试试题及答案交流!
环球网校重奖征集2012年环境影响评价工程师试题,欢迎考生考后将试题反馈给网校,网校将在适当时候就2012年环境影响评价工程师考试试题作出点评!征集邮箱:edu24ol@163.com
第六题
某市拟在清水河一级支流A河新建水库工程。水库主要功能为城市供水,农业灌溉。主要建设内容包括大坝、城市供水取水工程、灌溉饮水渠首工程,配套建设灌溉饮水主干渠等。
A河拟建水库坝址处多年平均径流量为0.6×108m3,设计水库兴利库容为0.9×108m3,坝高40m,回水长度12km,为年调节水库;水库淹没耕地12hm2,需移民170人。库周及上游地区土地利用类型主要为天然次生林、耕地,分布有自然村落,无城镇和工矿企业。
A河在拟建坝址下游12km处汇入清水河干流,清水河A河汇入口下游断面多年评价径流量为1.8×108m3。
拟建灌溉饮水主干渠长约8km,向B灌区供水,B灌区灌溉面积0.7×104hm2,灌溉回归水经排水渠于坝下6km处汇入A河。
拟建水库的城市供水范围为城市新区生活和工业用水,该新区位于A河拟建坝址下游10km,现有居民2万人,远期规划人口规模10万人,工业以制糖、造纸为主。该新区生活污水和工业废水经处理达标后排入清水河干流。清水河干流A河汇入口以上河段水质现状为V类,A河汇入口一下河段水质为IV类。
(灌溉用水按500 m3/亩?a、城市供水按300L/人?d测算。)
问题:
1、给出本工程现状调查应包括的区域范围。
2、指出本工程对下游河流的主要环境影响,说明理由。
3、为确定本工程大坝下游河流最小需求量,需要分析哪些环境用水需求?
4、本工程实施后能付满足各方面用水需求?说明理由。
同时,环球网校环境影响评价工程师考试论坛将为您提供试题及答案互动交流平台,供您与各位好友一起交流2012年环境影响评价工程师考试!环球网校再次预祝大家顺利通过环境影响评价工程师考试试题!
查分方式:2012年环境影响评价工程师考试成绩将会在考后两个月后公布(7月中旬至8月),请大家随时关注环球网校环境影响评价工程师考试频道!
2012年环境影响评价工程师考试成绩查询时间短信提醒:www.edu24ol.com/message/index.asp?id=1054
及时获取2012年环境影响评价工程师考试试题答案、环境影响评价工程师试题解析等信息,请关注环球网校环境影响评价工程师考试频道!
最后,环球网校衷心的祝愿考生朋友顺利通过环境影响评价工程师考试,实现自己的梦想!
热点专题:2012年环境影响评价工程师考试真题分享、答案讨论、考友交流!
环球网校(www.edu24ol.com)消息,2012年环境影响评价工程师考试将于5月26日、27日举行,环球网校衷心的祝愿考生顺利通过2012年环境影响评价工程师考试。同时,网校将紧密关注此次考试,并及时整理更新发布2012年环境影响评价工程师《环境影响评价案例分析》考试试题,也欢迎考生网友考后积极参与2012年环境影响评价工程师考试试题及答案交流!
环球网校重奖征集2012年环境影响评价工程师试题,欢迎考生考后将试题反馈给网校,网校将在适当时候就2012年环境影响评价工程师考试试题作出点评!征集邮箱:edu24ol@163.com
第七题
某平原城市拟新建一座生活垃圾卫生填埋场,设计库容83×104m3。填埋体呈棱台形,填埋区占地10hm2,挖深2m,堆体高度13m。按日填埋生活垃圾300t计算,填埋场服务年限为10年。
主体工程建设内容包括:填埋区截流和雨污分流系统、防渗系统、地下水倒排系统、渗滤液倒排系统、渗滤液处理系统、填埋气倒排系统等。工程建设周期13个月。工程设计的渗滤液处理方案为:垃圾填埋气由导气管收集,经高出垃圾填埋面1m的50座导气石笼排放。垃圾填埋气成分主要为CH4、CO2、O2、N2、H2、NH3、H2S,预计封场后第1年产气气量最大。
拟选场址位于城市西南侧5km处,厂址及周边的土地类型主要为一般农田;厂址所在区域主导风向为西北风,多年平均风速为2.2m/s,场址地下水主要为第四系孔隙潜水,水位埋深为2.6m,地下水由南向北排泄,下伏白垩系岩层为隔水层。填埋区天然基础层厚度为6m,饱和渗透系数为1.45×10-6cm/s。
工程配套新建5km垃圾运输道路。运输道路两侧200m范围内分布有3个村庄。工程服务期总覆土量为13×104m3。由新建取土场提供,取土场占地为灌木林地。
问题:
1、指出拟建工程运行期存在哪些主要环境问题。
2、指出影响渗滤液产生量的主要因素。
3、指出本工程渗滤液处理方案存在的问题。
4、筛选大气环境影响评价的两项主要特征因子,给出采用估算模式时应输入的参数。
5、指出填埋区渗滤液可能污染地下水的几种情形。
同时,环球网校环境影响评价工程师考试论坛将为您提供试题及答案互动交流平台,供您与各位好友一起交流2012年环境影响评价工程师考试!环球网校再次预祝大家顺利通过环境影响评价工程师考试试题!
查分方式:2012年环境影响评价工程师考试成绩将会在考后两个月后公布(7月中旬至8月),请大家随时关注环球网校环境影响评价工程师考试频道!
2012年环境影响评价工程师考试成绩查询时间短信提醒:www.edu24ol.com/message/index.asp?id=1054
及时获取2012年环境影响评价工程师考试试题答案、环境影响评价工程师试题解析等信息,请关注环球网校环境影响评价工程师考试频道!
最后,环球网校衷心的祝愿考生朋友顺利通过环境影响评价工程师考试,实现自己的梦想!
热点专题:2012年环境影响评价工程师考试真题分享、答案讨论、考友交流!
环球网校(www.edu24ol.com)消息,2012年环境影响评价工程师考试将于5月26日、27日举行,环球网校衷心的祝愿考生顺利通过2012年环境影响评价工程师考试。同时,网校将紧密关注此次考试,并及时整理更新发布2012年环境影响评价工程师《环境影响评价案例分析》考试试题,也欢迎考生网友考后积极参与2012年环境影响评价工程师考试试题及答案交流!
环球网校重奖征集2012年环境影响评价工程师试题,欢迎考生考后将试题反馈给网校,网校将在适当时候就2012年环境影响评价工程师考试试题作出点评!征集邮箱:edu24ol@163.com
第八题
某井工煤矿于2011年10月经批准投入试生产。试生产期间主体工程运行稳定,环保设施运行正常,拟开展竣工环境保护验收工作。项目环境影响报告书于2008年8月获得批复,批复的矿井建设规模为3.00Mt/a,配套建设同等规模选煤厂:主要建设内容包括:主体工程、辅助工程、储装运工程和公用工程。场地平面图布置有矿井工业场地、排矸场、进矿道路、排矸场道路等四部分组成。工业场地(含道路)占地40.0hm2。矿井井田面积1800hm2。矿井开采采区接替顺序为“一采区→二采区→三采区”,首采区为一采区,服务年限为10年。
环评批复的主要环保措施包括:3台20t/h锅炉配套烟气除尘脱硫系统,除尘效率95%,脱硫效率60%;地埋式生活污水处理站,处理规模为600m3/d,采用二级生化处理工艺;排矸场,库容45.0×104m3,配套建设拦挡坝、截排水设施:对收开采沉陷影响的地面保护对象留设保护煤柱。
竣工环境保护验收调查单位初步调查获知:工程建设未发生重大变动,并按环保报告书与批复要求对受开采沉陷影响的地面保护对象留设了保护煤柱。试生产期间矿井与选煤厂产能达到2.20Mt/a,生活污水和矿井水处理量分别达到480m3/d、8000m3/d,3台20t/h锅炉烟气除尘脱硫设施建成投入运行,排矸场拦挡坝、截排水工程已建成。调查发现,2010年8月批准建设的西气东输管线穿越井田三采区。
环评批复后,与本项目有关的新颁布或修订并已实施的环境质量标准、污染物排放标准有《声环境质量标准》(GB3096-2008)、《工业企业厂界噪声排放标准》(GB12348-2008)。
问题:
1、指出竣工环境保护验收调查工作中,还需补充哪些工程调查内容。
2、确定本项目竣工环境保护验收的生态调查范围。
3、在本项目声环境验收调查中,应如何执行验收标准。
4、指出生态环境保护措施落实情况调查还需补充哪些工作。
5、判读试生产运行工况是否满足验收工况要求,并说明理由。
同时,环球网校环境影响评价工程师考试论坛将为您提供试题及答案互动交流平台,供您与各位好友一起交流2012年环境影响评价工程师考试!环球网校再次预祝大家顺利通过环境影响评价工程师考试试题!
查分方式:2012年环境影响评价工程师考试成绩将会在考后两个月后公布(7月中旬至8月),请大家随时关注环球网校环境影响评价工程师考试频道!
2012年环境影响评价工程师考试成绩查询时间短信提醒:www.edu24ol.com/message/index.asp?id=1054
及时获取2012年环境影响评价工程师考试试题答案、环境影响评价工程师试题解析等信息,请关注环球网校环境影响评价工程师考试频道!
最后,环球网校衷心的祝愿考生朋友顺利通过环境影响评价工程师考试,实现自己的梦想!
热点专题:2012年环境影响评价工程师考试真题分享、答案讨论、考友交流!
最新资讯
- 环境影响评价工程师历年真题及答案解析(2020年-2025年)2025-07-06
- 环评师考试题库:2025年环境影响评价工程师真题及答案解析(4科目),附历年真题2025-07-04
- 8题全!2025年环评师考试案例分析真题及解析已更新!2025-07-04
- 【真题发布】2025年环境影响评价师《环境影响评价案例分析》真题与答案2025-07-04
- 不定项选择题真题已更新!2025年环评师技术方法真题及答案解析2025-06-20
- 2025年环评师技术方法真题及答案解析-单项选择题部分已更新!2025-06-20
- 真题更新!2025年环评师技术方法真题及答案解析(考生回忆版)2025-06-20
- 2025年环境影响评价工程师考试真题及答案解析(6月14日2科目全)2025-06-19
- 单项选择题更新!2025年环评师导则真题及答案解析2025-06-18
- 2025年环评师《环境影响评价技术导则与标准》真题及答案解析-不定项选择题更新!2025-06-18